Understanding Insulation Resistance Testing
Why have an insulation testing program?
A regular program of testing insulation resistance is strongly recommended to prevent electrical shocks, assure safety of personnel and to reduce or eliminate down time. It helps to detect deterioration of insulation in order to schedule repair work such as: vacuum cleaning, steam cleaning, drying and rewinding. It is also helpful when evaluating the quality of the repairs before the equipment is put back into operation.
What causes insulation failure?
Some of the more common causes of insulation failure include: excessive heat or cold, moisture, dirt, corrosive vapors, oil, vibration, aging and nicked wiring.
What tests are used to detect insulation deterioration?
There are numerous maintenance tests for assessing insulation quality. The three tests discussed here are used primarily to test motor, generator and transformer insulation.
What equipment is necessary for conducting insulation resistance tests?
- Megohmmeter with a timed test function
- Temperature indicator
- Humidity meter (not necessary if equipment temperature is above the dew point)
Test Currents in Insulation
Total current in the body of the insulation is the sum of three components
- Capacitance Charging Current
- Absorption Current
- Leakage or Conduction Current
Insulation Resistance Readings
Readings are time dependent
- at the start, capacitance is what you see first
- at or about one minute, absorption
- at 10 minutes, reading is mainly leakage current
These changing readings are best seen with analog bargraphs on digital instruments or needle movement on analog instruments.
Spot Reading Test
Method
For this test, the megohmmeter is connected across the insulation of the windings of the machine being tested. A test voltage is applied for a fixed period of time, usually 60 seconds and a reading is taken. The spot reading test should only be carried out when the winding temperature is above the dew point1. The operator should make a note of the winding temperature, so that it will be possible to correct the reading to a base temperature of 20°C.
Test Duration
To obtain comparable results, tests must be of the same duration. Usually the reading is taken after 60 seconds.
Interpretation of Results
Proper interpretation of spot reading tests requires access to records of results from previous spot reading tests. For conclusive results, only use results from tests performed at the same test voltage for the same amount of time, and under similar temperature and humidity conditions. These readings are used to plot a curve of the history of insulation resistance. A curve showing a downward trend usually indicates a loss of insulation resistance due to unfavorable conditions such as: humidity, dust accumulation, etc. a very sharp drop indicates.
Example of the variation of insulation resistance over a period of years:
At A, the effect of aging and dust accumulation is shown by decreasing values.
At B, the sharp drop indicates an insulation failure.
At C, the insulation resistance value after the motor has been rewound.
an insulation failure. See Figure 1.
(1) Dew point temperature is the temperature at which the moisture vapor in
the air condenses as a liquid.
Time-Resistance Testing Method
This method is fairly independent of temperature and often
can give you conclusive information without records of past
tests. It is based on the absorption effect of good insulation
compared to that of moist or contaminated insulation.
Simply take successive readings at specific times and note
the differences in readings (see curves, Figure 2). Tests by
this method are sometimes referred to as absorption tests.
Good insulation shows a continual increase in resistance
(see curve D) over a period of time (in the order of 5 to
10 minutes). This is caused by the absorption; good
insulation
shows this charge effect over a time period much
longer that the time required to charge the capacitance of
the insulation.
If the insulation contains moisture or contaminants, the
absorption effect is masked by a high leakage current
which stays at a fairly constant value - keeping the resistance
reading low (R = E/I) (see curve E).
The time-resistance testing is of value because it is
independent
of equipment size. The increase in resistance
for clean and dry insulation occurs in the same manner
whether a motor is large or small. You can compare several
motors and establish standards for new ones, regardless of
their horsepower ratings.
Figure 2 shows how a 60-second test would appear for good
and bad insulation. When the insulation is in good shape, the
60-second reading is higher that the 30-second reading.
A further advantage of this two reading test is that it gives
you a clearer picture, even when a "spot reading" says the
insulation looks ok.
Time-resistance tests on large rotating electrical machinery
- especially with high operating voltage - require high
insulation
resistance ranges and a very constant test voltage.
A heavy-duty megohmmeter serves this need. Similarly,
such an instrument is better adapted for cables, bushings,
transformers, and switchgear in the heavier-duty sizes.
Test Methods - Time-Resistant Tests Dielectric
Absorption Ratio (DAR)
- The ratio of 60 seconds/30 seconds
- less than 1 = failed
- 1.0 to 1.25 = OK
- 1.4 to 1.6 = excellent
Note: This is not a commonly used test
Step Voltage Test
Method
In this test, the operator applies two or more test voltages in steps. The recommended ratio for the test voltage steps is 1 to 5. At each step, test voltage should be applied for the same length of time, usually 60 seconds. The application of increased voltage creates electrical stresses on internal insulation cracks. This can reveal aging and physical damage even in relatively dry and clean insulation which would not have been apparent at lower voltages.
Test Duration
A series of "steps," each step lasting 60 seconds.
Interpretation of Results
Compare the readings taken at different voltage levels, looking
for any excessive reduction in insulation resistance values
at the higher voltage levels. Insulation that is thoroughly dry,
clean, and without physical damage should provide roughly
the same resistance values despite changes in test voltage
levels. If resistance values decrease substantially when
tested at higher
voltage levels, this shouldserve
as a warning
that insulation
quality may be deteriorating due to dirt, moisture,
cracking, aging, etc.
Polarization Index (PI) = 10-minute reading ÷ 1-minute reading
The IEEE Std 43-2000 lists the following minimum values for the polarization index for AC and DC rotating machines:
Class A: 1.5 | Class B: 2.0 | Class C: 2.0
Absorption curve of test conducted on 350 HP Motor:Curve D indicates
a good insulation with an excellent polarization index of 5. Curve E indicates a
potential problem. The polarization index is only 140/95, or 1.47.
(2) IEEE Std. 43-2000, "Recommended Practice for Testing Insulation
Resistance of Rotating Machinery." Available from the Institute of Electrical and
Electronics Engineers, Inc., 345 E. 47th St., New York, NY 10017.
Before and after repair:
Curve F shows a downward trend of insulation resistance values as the test
voltage is increased. This indicates a potential problem with the insulation. Curve G shows the same equipment
after it has been repaired.
Utilizing the Guard Terminal
The guard terminal is useful when measuring very high resistance values.
What test voltage should I use?
There are two schools of thought regarding the voltage to test
insulation at. The first applies to new equipment or cable and can
use AC or DC test voltages.
When AC voltage is used, the rule of thumb is 2 x nameplate
voltage + 1000. When DC voltage is used (most common on
megohmmeters manufactured today) the rule of thumb is simply
2 x nameplate voltage except when higher voltages
are used. See chart below for suggested values.
| Equipment/Cable Rating | DC Test Voltage |
|---|---|
| 24 to 50V | 50 to 100VDC |
| 50 to 100V | 100 to 250VDC |
| 100 to 240V | 250 to 500VDC |
| 440 to 550V | 500 to 1000VDC |
| 2400V | 1000 to 2500VDC |
| 4100V | 1000 to 5000VDC |
It is always advisable to contact the original equipment manufacturer to get their recommendation for the proper voltage to use when testing their equipment.
Advantages of DC Testing
- Lighter size and weight of test equipment
- Non-destructive
- Historical data can be compiled
Transformer Testing
Transformers are tested at or above the rated voltage to be certain there are no excessive leakage paths to ground or between windings. These are conducted with the transformer completely disconnected from the line and load. However, the case ground should not be removed.
Single-Phase Transformer
The following 5 tests and corresponding wiring diagrams will completely test a single-phase transformer. Allow at least 1 minute for each test or until the reading stabilizes.
- A: High voltage winding to low voltage winding and ground
- B: Low voltage winding to high voltage winding and ground
- C: High voltage winding to low voltage winding
- D: High voltage winding to ground
- E: Low voltage winding to ground
Three-Phase Transformer
The following 5 tests and corresponding wiring diagrams will completely test a three-phase transformer.
- A: High voltage winding to low voltage winding and ground
- B: High voltage winding to ground with low voltage winding to guard
- C: High voltage winding to low voltage winding
- D: Low voltage winding to ground and high voltage winding to guard
Cable Testing
Cables are tested at or above the rated voltage to
be certain there are no excessive leakage paths to ground
or between windings. These are conducted with the
transformer completely disconnected from the line and
load. However, the case ground should not be removed.
Single Conductor
Connect as shown in the diagram
- A: Conductor to Line (-) terminal and sheath to Earth (+)
- A: Single conductor
- B: One conductor to all
- C: One conductor to earth
- D: One conductor to others minus ground
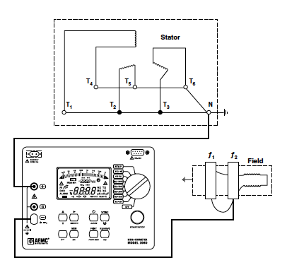
Motor and Generator Testing
Before testing the above lift the rotor brushes, ground the starter terminal and frame and ground the motor shaft. Discharge the field winding by grounding. Then remove the field winding from ground and connect to the (-) Line connection on the megohmmeter. Connect the (+) Earth terminal to ground. The diagram shows the connection for testing the field insulation resistance. The stator winding may also be measured in a similar manner.








